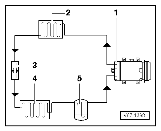
Volkswagen Golf Service & Repair Manual: Refrigerant circuit with restrictor and reservoir
| 1 - |
Air conditioner compressor |
| 5 - |
Reservoir with dryer cartridge |
Note
| Arrows show the direction of refrigerant flow. |
|
|
|
1 -
Evaporator
2 -
Expansion valve
3 -
Valve for extracting, charging and measuring
...
Special tools and workshop equipment
required
Torque wrench -V.A.G 1783- (2…10 Nm) with 1/4" ratchet
adapter -VAS 6234-
...
Other materials:
Paint thickness tester -VAS 6197
Designation:
Paint thickness tester -VAS 6197-
Product description
Fully electronic paint thickness tester with 2 independently
functioning probes and liquid crystal display. Measurements are
...
The roll-back function for the electric panorama sliding/tilting roof
First read and observe the introductory information
and safety warnings The roll-back function can reduce the risk of crush injuries
when closing the electric panorama sliding/tilting roof . If the electric panorama
sliding/tilting roof cannot close because it is stiff or obstructed, it w ...
Notes on treating corroded fold areas
Examples for corrosion in the fold area of bonnet, door or
rear lid
–
Remove corrosion using
→ Chapter „Pneumatic brush grinder set -VAS 6446-“ or
→ Chapter „Brush grinder set -VAS 6776-“.
...
© 2016-2026 Copyright www.vwgolf.org
